Velen kennen mij als de man met het strijkijzer die voor de zelf bouwers Printfolie TEC 200 op de diverse beurzen demonstreert. Vanaf dit nummer ga ik elke maand een artikeltje voor CQ-PA schrijven. Dit zijn geen Einstein of Willy Wortel artikelen, maar gewone, gezellige, zelfbouwprojecten waarvoor de Ledenservice tegen zeer redelijke prijzen de geboorde epoxyprintjes kan leveren.
Een greep uit het programma: capaciteitsmeter, simpele voeding, laboratoriumvoeding, griddipper, peilontvanger, OV1 6-banden KG ontvanger, signaal injector, signaalvolger, temperatuurgestuurde ventilatorregelaar, intervalschakelaar om de accu van uw vossejachtzender te sparen, functiegenerator, automatische acculader, NiCad lader instelbaar van 10...500 mA, aanstuurkaart voor 4-fase unipolaire stappenmotoren, maar ook -om lets goed te maken bij de XYL- een huisalarmcentrale, 3-tonige gong, 2 × 20Watt versterker, enz, enz.
Voldoende dus om CQ-PA lange tijd maandelijks van zelfbouwprojecten te voorzien. Onderdelen worden niet bijgeleverd, zodat de uitgesoldeerde onderdelen (die op de doorbuigende zoldervloer liggen) in de loop der jaren ook weer eens een bestemming krijgen.

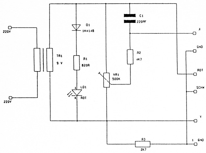
Met deze handige componententester kunnen amateurs, die over een scoop met X-Y ingangen beschikken, bijna alle dioden, transistoren, Z-diodes, fotodiodes, thyristoren, enz. testen. Condensatoren, weerstanden en spoelen kunnen ook in gemonteerde staat worden getest. De benodigde onderdelen voor deze componententester zult u zeker in uw junkbox kunnen vinden. Gezien de geringe hoeveelheid onderdelen vraagt de bouw slechts heel weinig tijd.

De componententester uitgangen X en Y worden met de X en Y ingangen van de scoop verbonden. Nu moet er een HORIZONTALE lijn op het scherm van de scoop te zien zijn. De lengte van deze lijn kan met de corresponderende knop van de scoop zo worden ingesteld dat deze precies op het scherm past. Vervolgens worden de meetsnoertjes, die verbonden zijn met de aansluitingen ROT en SCHW kortgesloten. Nu moet er een LOODRECHTE lijn op het scherm te zien zijn, waarvan de lengte met de corresponderende knop van de scoop zo moet worden afgeregeld, dat deze eveneens precies op het scherm past. Staat de lijn NIET loodrecht, dan moet VR1 zo worden verdraaid (meestal naar rechts) totdat de lijn WEL loodrecht staat.
Ga nu een aantal onderdelen, waarvan men weet dat deze 100 % goed zijn, testen en vergelijk deze met de afgebeelde testbeelden. Doe nu hetzelfde met DEFECTE onderdelen en onthoud daarvan de afwijkende testbeelden of nog beter teken ze na. Als men nu in een circuit gaat meten, dan weet men direct of het betreffende onderdeel goed of fout is. Maar duik zeker eerst in de junkbox en test daaruit ALLE onderdelen en goof de defecte onderdelen weg. Dat voorkomt later een hoop ellende, maar bovendien voorkomt het ook het kopen van onderdelen waarvan men niet meer wist dat ze nog in de junkbox in voorraad waren.
Henk Seykens, PA3CRK.